DCH-1重合閘繼電器-上海上繼科技有限公司
發表時間:2020-04-15 12:06 瀏覽次數:1231 〖返回〗
一、DCH-1重合閘繼電器技術參數
DCH-1繼電器由下列元件所組成(其技術數據見表1)它們的主要功能如下:
時間元件SJ
DS-32C型時間繼電器,它的延時調整范圍為0.25~5s。它被用來調整從繼電器啟動到發出接通斷路器合閘線圈電路的脈沖為止的延時。時間元件有兩對延時動合觸點和兩對瞬時轉換觸點。
中間元件ZJ
DZK-226型中間繼電器,它是繼電器的出口元件,用于發出接通斷路器合閘線圈電路的脈沖。繼電器的線圈由二只繞組組成,電壓繞組ZJ(v)用于中間元件的啟動;電流繞組ZJ(v)用于中間元件啟動后使術鐵繼續保持在合閘位置。
電容器C
用于保證繼電器只動作一次。
充電電阻4R
用于限制電容器的充電速度。
附加電阻5R
用于保證時間元件SJ的線圈熱穩定性。
放電電阻6R
在保護動作,但重合閘不應當動作(禁止重合閘)時,電容器經過它放電。
信號燈XD
在繼電器的接線中,監視繼電器中充放電電阻電容和中間元件,電壓線圈是否正常。
附加電阻17R
用于限制流過信號燈XD的電流。

二、DCH-1重合閘繼電器開孔尺寸

三、DCH-1重合閘繼電器工作原理
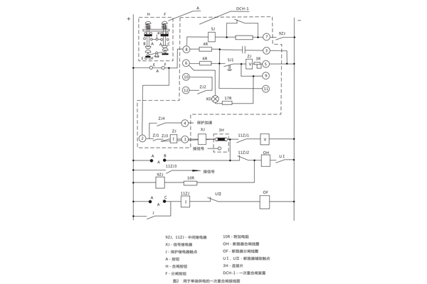
用于單端供電的一次重合閘繼電器(見圖2)。
圖中觸點的位置相當于輸電線路的正常工作情況;斷路在合閘位置,重合閘繼電器中的電容器C經過技組觸點EF和電阻4R已經充滿電,整個繼電器準備著動作。繼電器的動作原理分以下幾個方面加以說明:

斷路器由保護動作或其它原因(觸點J閉合)而跳間
此時斷路器輔助觸點UI返回,中間繼電器9ZJ啟動(利用10R限制電流,以防止斷路器合閘線圈0H同時啟動)其觸點閉合后,啟動重合閘繼電器的時間元件SJ,經過延時后觸點SJ1閉合,電容器C通過SJ,對ZJ(v)放電。ZJ(v)啟動后接通了斷路器合閘回路(由+→EF→②→ZJ1→XJ(o→①→XJ→3H→11ZJ2→0H→UI→-)0H通電后,實現一次重合閘,與此同時,信號繼電器XJ發出信號,由于ZJ(I)的作用,使觸點ZJ1ZJ2能自保持到斷路器完成合間,其觸點斷開為止。如果線路上發生的是暫時性故障,則合閘成功后,電容器自選充電,繼電器重新處于準備動作的狀態。
如果線路上存在有永久性故障
此時重合閘不成功斷路器第二次跳閘,9ZJ與SJ仍同前而啟動,但是由于這一段時間是遠遠小于電容器充電到使ZJ(v)啟動所必需的時間(15~25s)因而保證了繼電器只動作一次。
重合閘繼電器中間元件的觸點ZJ,發生卡住或者熔接
為了防止在這種情況下斷路器多次合閘到永久性故障的線路上去,用中間斷電器11ZJ,因為斷路器合閘于永久性故障時,觸點J再次閉合跳閘回路(由+→J→11ZJ(I)→UⅡ→0F→-)11ZJ(I)啟動,如果ZJ1已熔接或卡住,則中間繼電器通過11ZJ(V)自保持,并通過11ZJ3發出信號.其動斷觸點11ZJ2斷開了合閘線圈回路.從而防止了斷路器多次合閘。
手動跳間
當按下F,斷路器跳閘后.由于EF已斷開,切斷了繼電器的啟動回路,避免了斷路器發生合閘。
手動合閘
(在投入前應先將繼電器中電容器C放電完畢)當按下H,按通電容器C的充電回路(由+→EF→⑧→4R→C→③→-)此時如果在輸電線路上存在有永久性故障,則斷路器很快又被切除,因為電容器來不及充電到使ZJ(V)啟動所必需的電壓,從而避免了斷路器發生合閘。
用于雙端供電的一次重合閘繼電器
圖3與圖2不同之處,僅僅是在重合合閘繼電器的啟動回路中嗇了由低電壓繼電器的觸點YJ1及YJ2同步檢査繼電器的觸點TJ以及連接片9H所共同組成的換接線路以執行檢査線路無電壓或者檢査線路同步的任務。氖氣燈ND,是用于指示雙端供電的輸電線路重合閘的實現。常常是在輸電線路一側采用檢査線路無電壓的接線方式,而另一側采用檢査線路同步的方式,并且應保證裝有檢査線路無電壓這一側之重合閘先動作(見圖4),下面將分別加以敘述。
9H處于檢査線路無電的位置
YJ為低電壓繼電器,觸點YJ1與YJ2的位置與繼電器線圈無電壓時相對應。
因此YJ2只可能在對端斷路器確定跳圖后(即線路無電壓存在),才允許重合閘繼電器啟動,此外當線路上存在著由殘余電荷所造成較大靜電電壓時也不允許繼電器啟動。
9H處于檢査線路同步的位置
此時由于對端已經合閘,故線路上出現電壓,YJ1應閉合。如果母線的電壓大小,相位與線路電壓的大小,相位之差別在允許合閘的范圍內(即認為同步),則同步檢査繼電器的觸點TIJ處于閉合位置(如圖3略所示),此時重合閘繼電器能夠啟動,反之如果兩者相差較大(出現非同步時)則TJ啟動,其觸點打開,重合閘繼電器就不能啟動。
公司介紹:上海上繼科技有限公司是一家專業從事電力系統繼電保護及智能電網電力自動化產品的研發、設計、生產、銷售和服務為一體的高科技公司。擁有資深繼電保護專家團隊和國內**的檢測儀器及校驗設備。同時還引用國內外先進技術,來進行技術創新。本公司的產品廣泛用于電力、工礦、鐵路、建筑等國家重大工程輸配變電系統上,產品遠銷東南亞及中東地區。產品通過國家繼電保護及自動化設備質量監督檢驗中心檢測,獲得ISO9001國際質量體系認證?!翱萍紕撔?,誠信務實”是公司的經營理念,本公司以高超的技術支持和對用戶高度負責的售后服務贏得了輸配電成套企業的信賴,且樹立了良好的信譽。
公司主營:繼電器(時間繼電器,電壓繼電器,電流繼電器,中間繼電器,信號繼電器,閃光繼電器,沖擊繼電器,同步檢查繼電器,接地繼電器,差動繼電器,重合閘繼電器,絕緣監視繼電器,雙位置繼電器,模數化繼電器),智能操控裝置,微機保護裝置,電力儀表
上海上繼科技有限公司(專注電力保護繼電器生產廠家)銷售熱線:021-57233089 QQ:1932551438
{以上內容僅供參考,上海上繼科技有限公司有最終解釋權}
更多繼電器精彩文章——ZJJ-1A型直流絕緣監視繼電器生產廠家及說明書
- 上一篇:SSJ8-11C高精度時間繼電器
- 下一篇:SSJ8-11D高精度時間繼電器





