DY-35/Z電壓繼電器使用方法及技術參數-上海上繼科技有限公司
發表時間:2019-10-08 14:33 瀏覽次數:961 〖返回〗
一、DY-35/Z電壓繼電器使用方法
1.DY-35/Z電壓繼電器用途
DY-35/Z電壓繼電器主要用于電力系統繼電保護線路中,作為低電壓閉鎖的動作元件。
2.DY-35/Z電壓繼電器規格及整定范圍如下表1

二、DY-35/Z電壓繼電器結構及其特點
DY-35/Z電壓繼電器為插拔式結構,嵌入式安裝,并有透明的塑料外罩,可以方便地觀察繼電器的電壓整定值及規格,安裝方式亦為凸出式安 裝。插拔式結構便于調整和維修,繼電器出廠時,工廠提供安裝和接線的成套零件及按合同供給的備品備件。
三、DY-35/Z電壓繼電器主要技術參數
返回系數不大于1.25。
動作電壓一致性不大于5%。
動作時間不大于0.15s,即當工作電壓為0.5倍整定電壓時的動作時間不大于0.15s。
整定值誤差不超過±5%。
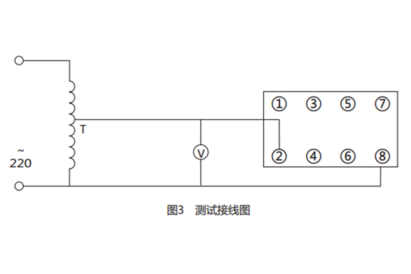
四、DY-35/Z電壓繼電器接線與調試
所需儀器:交流電壓表一只(0.5級),交流調壓器一臺。
a) 接線圖如圖

b) 調試:從最小整定值開始,即先將指針指向最小整定值處,檢查接線無誤,并將調壓器調至零,接通電源,調調壓器使其電壓逐漸增大至高 于整定值,然后再慢慢減小電壓觀察其動作,記錄動作值,然后調大電壓記錄返回電壓,從而計算出返回系數。然后將指針指向第二、三、四、五點 整定值處。如上調試。
公司介紹:上海上繼科技有限公司是一家專業從事電力系統繼電保護及智能電網電力自動化產品的研發、設計、生產、銷售和服務為一體的高科技公司。擁有資深繼電保護專家團隊和國內**的檢測儀器及校驗設備。同時還引用國內外先進技術,來進行技術創新。本公司的產品廣泛用于電力、工礦、鐵路、建筑等國家重大工程輸配變電系統上,產品遠銷東南亞及中東地區。產品通過國家繼電保護及自動化設備質量監督檢驗中心檢測,獲得ISO9001國際質量體系認證。“科技創新,誠信務實”是公司的經營理念,本公司以高超的技術支持和對用戶高度負責的售后服務贏得了輸配電成套企業的信賴,且樹立了良好的信譽。
上海上繼科技有限公司(專注電力保護繼電器生產廠家)銷售熱線:021-57233089 QQ:1932551438
{以上內容僅供參考,上海上繼科技有限公司有最終解釋權}
更多繼電器精彩文章——DY-38電壓繼電器產品圖片及開孔尺寸





